• Publicité

phare plus puissant ???

"Il n'y a que Linhaï qui m'aille" est votre devise ? Partagez vos expériences.
  • Publicité

Messagepar yoyo05 » 04 Avr 2006, 22:17

Perso je préconise de,
1er/ débrancher le fil qui alimente le filament des phares (fil bleu sur le plan electrique
2eme/ installer 2 longue-portés
3eme/ commander l'allumage des longue-portés via un relai lui même commander par le fil bleu (filement phare)
4/ ajouter un fusible correctement choisi (fonction de l'ampérage demandé par les LP

bien sur coté homologation ça va pas le faire mais il faut choisir voir ou ne pas voir telle est la question (tiens j'ai déjà entendu ça quelque part)
Avatar de l’utilisateur
yoyo05
Maxiquadeur
Maxiquadeur
 
Années en tant que membreAnnées en tant que membreAnnées en tant que membreAnnées en tant que membreAnnées en tant que membreAnnées en tant que membreAnnées en tant que membreAnnées en tant que membreAnnées en tant que membreAnnées en tant que membreAnnées en tant que membreAnnées en tant que membreAnnées en tant que membreAnnées en tant que membreAnnées en tant que membreAnnées en tant que membreAnnées en tant que membreAnnées en tant que membreAnnées en tant que membreAnnées en tant que membre
 
Messages: 152
Inscription: 07 Oct 2005, 22:23
Localisation: (05) St Julien

Publicité

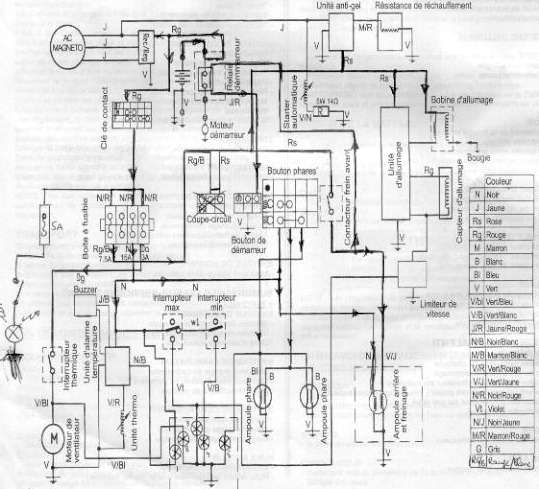
Messagepar yoyo05 » 04 Avr 2006, 22:42

Et voila le plan electrique d'origine
A noter le coupe-circuit n'éxiste pas sur la version hy300
Fichiers joints
plan elec hytrack.jpg
plan elec hytrack.jpg (40.46 Kio) Vu 2137 fois
Avatar de l’utilisateur
yoyo05
Maxiquadeur
Maxiquadeur
 
Années en tant que membreAnnées en tant que membreAnnées en tant que membreAnnées en tant que membreAnnées en tant que membreAnnées en tant que membreAnnées en tant que membreAnnées en tant que membreAnnées en tant que membreAnnées en tant que membreAnnées en tant que membreAnnées en tant que membreAnnées en tant que membreAnnées en tant que membreAnnées en tant que membreAnnées en tant que membreAnnées en tant que membreAnnées en tant que membreAnnées en tant que membreAnnées en tant que membre
 
Messages: 152
Inscription: 07 Oct 2005, 22:23
Localisation: (05) St Julien

Publicité

Messagepar yoyo05 » 04 Avr 2006, 22:43

le fusible 5A à gauche du plan est le circuit qui commande un gyrophare
(modif perso de sécurité)
Avatar de l’utilisateur
yoyo05
Maxiquadeur
Maxiquadeur
 
Années en tant que membreAnnées en tant que membreAnnées en tant que membreAnnées en tant que membreAnnées en tant que membreAnnées en tant que membreAnnées en tant que membreAnnées en tant que membreAnnées en tant que membreAnnées en tant que membreAnnées en tant que membreAnnées en tant que membreAnnées en tant que membreAnnées en tant que membreAnnées en tant que membreAnnées en tant que membreAnnées en tant que membreAnnées en tant que membreAnnées en tant que membreAnnées en tant que membre
 
Messages: 152
Inscription: 07 Oct 2005, 22:23
Localisation: (05) St Julien

Publicité

phares

Messagepar geminibiker » 05 Avr 2006, 09:24

salut,je te conseille de recuperer une de tes ampoules pour avoir le standard,d'allar chez un accessoiriste auto et de trouver des ampoule au Xenon,elles sont plus performantes(+ 30 a 60%)de puissance lumineuse
avec la meme conso que tes ampoules d'origine(35w).entre 25 et 30€
@+
Avatar de l’utilisateur
geminibiker
Mégaquadeur
Mégaquadeur
 
Années en tant que membreAnnées en tant que membreAnnées en tant que membreAnnées en tant que membreAnnées en tant que membreAnnées en tant que membreAnnées en tant que membreAnnées en tant que membreAnnées en tant que membreAnnées en tant que membreAnnées en tant que membreAnnées en tant que membreAnnées en tant que membreAnnées en tant que membreAnnées en tant que membreAnnées en tant que membreAnnées en tant que membreAnnées en tant que membreAnnées en tant que membreAnnées en tant que membre
 
Messages: 251
Inscription: 27 Jan 2006, 19:36
Localisation: roussillon 38

Publicité

Messagepar guiguiairline » 05 Avr 2006, 19:15

ok

c vrai que les longueu porté peuvent etres une bonne idee

mais j ai peur de trop tirer sur ma baterie

sinon le fait de changer mes ampoule je n y crois pas trop
mais je vais aller voir de quel type d ampoule il s agit

pour ce qui est du xenon je croit que ce n est pas possible il ne suffit pas de simplement changer les ampoule mais d avoir tout le systeme requis pour le fonctionnnement

voila merci bcp pour vos reponse
si qqun connait le modele de l ampoule

merci +++
Avatar de l’utilisateur
guiguiairline
Superquadeur
Superquadeur
 
Années en tant que membreAnnées en tant que membreAnnées en tant que membreAnnées en tant que membreAnnées en tant que membreAnnées en tant que membreAnnées en tant que membreAnnées en tant que membreAnnées en tant que membreAnnées en tant que membreAnnées en tant que membreAnnées en tant que membreAnnées en tant que membreAnnées en tant que membreAnnées en tant que membreAnnées en tant que membreAnnées en tant que membreAnnées en tant que membreAnnées en tant que membreAnnées en tant que membre
 
Messages: 67
Inscription: 10 Nov 2005, 22:15
Localisation: ROUEN 76

Publicité

Messagepar guiguiairline » 05 Avr 2006, 19:17

re

voila j ai du nouveau

la batterie est de 12V et fait 14h

et les ampoules des phare avant font 35W chacune maintenant reste plus qu a trouver le type de culot et voir si d autre ampoule plus puissante sont compatible

merci a plus
Avatar de l’utilisateur
guiguiairline
Superquadeur
Superquadeur
 
Années en tant que membreAnnées en tant que membreAnnées en tant que membreAnnées en tant que membreAnnées en tant que membreAnnées en tant que membreAnnées en tant que membreAnnées en tant que membreAnnées en tant que membreAnnées en tant que membreAnnées en tant que membreAnnées en tant que membreAnnées en tant que membreAnnées en tant que membreAnnées en tant que membreAnnées en tant que membreAnnées en tant que membreAnnées en tant que membreAnnées en tant que membreAnnées en tant que membre
 
Messages: 67
Inscription: 10 Nov 2005, 22:15
Localisation: ROUEN 76

Publicité

Messagepar jérémy69 » 05 Avr 2006, 19:18

pour les ampoules au xénon il n'y a rien a changé sur le phare!!!!
c'est une ampoule tout fait normal juste que le gaz qui est à l'intérieur n'est pas le même
Avatar de l’utilisateur
jérémy69
Superquadeur
Superquadeur
 
Années en tant que membreAnnées en tant que membreAnnées en tant que membreAnnées en tant que membreAnnées en tant que membreAnnées en tant que membreAnnées en tant que membreAnnées en tant que membreAnnées en tant que membreAnnées en tant que membreAnnées en tant que membreAnnées en tant que membreAnnées en tant que membreAnnées en tant que membreAnnées en tant que membreAnnées en tant que membreAnnées en tant que membreAnnées en tant que membreAnnées en tant que membreAnnées en tant que membre
 
Messages: 99
Inscription: 13 Juil 2005, 10:08
Localisation: Rhône

Publicité

ampoules

Messagepar geminibiker » 05 Avr 2006, 19:47

salut, je te rassure les ampoules au xenon eclairent beaucoup plus pour une conso moindre,pas d'adaptation necessaire.j'ai changé mes ampoules sur mon vehicule,c'est efficace.@+
Avatar de l’utilisateur
geminibiker
Mégaquadeur
Mégaquadeur
 
Années en tant que membreAnnées en tant que membreAnnées en tant que membreAnnées en tant que membreAnnées en tant que membreAnnées en tant que membreAnnées en tant que membreAnnées en tant que membreAnnées en tant que membreAnnées en tant que membreAnnées en tant que membreAnnées en tant que membreAnnées en tant que membreAnnées en tant que membreAnnées en tant que membreAnnées en tant que membreAnnées en tant que membreAnnées en tant que membreAnnées en tant que membreAnnées en tant que membre
 
Messages: 251
Inscription: 27 Jan 2006, 19:36
Localisation: roussillon 38

Publicité

Messagepar quinquadeur » 05 Avr 2006, 20:04

Les ampoules avant d'origine sont des DUPLO BA15 35/35W. (Dans les phares rectangulaires, pour les ronds je ne sais pas)
En vente chez tous les bons marchands au prix moyen de 5,00€.
De plus les portes ampoules sont spéciaux et ne correspondent à rien de courant.
Le problème de ces phares rectangulaires c'est que les paraboles ressemblent plus à des oeuvres d'art qu'a des produits efficaces. Elles sont belles à regarder, c'est vrai que c'est joli quand on regarde l'intérieur du phare, mais elles diffusent très mal.
Si je les règle pour bien voir en feux de croisement, en feux de route j'éclaire les étoiles. Et si je les règle pour bien voir en feux de route, alors en feux de croisement j'ai des moustaches lumineuses de 5 mètres.

Les nouveaux modèles ont des phares ronds. C'est certainement une amélioration.
A tout ceux qui ont des phares ronds :
Qu'est ce que vous en pensez ?

Merci à vous
Le quad : Un + pour ceux qui aiment la nature.

Poupouge
Avatar de l’utilisateur
quinquadeur
Mégaquadeur
Mégaquadeur
 
Années en tant que membreAnnées en tant que membreAnnées en tant que membreAnnées en tant que membreAnnées en tant que membreAnnées en tant que membreAnnées en tant que membreAnnées en tant que membreAnnées en tant que membreAnnées en tant que membreAnnées en tant que membreAnnées en tant que membreAnnées en tant que membreAnnées en tant que membreAnnées en tant que membreAnnées en tant que membreAnnées en tant que membreAnnées en tant que membreAnnées en tant que membreAnnées en tant que membre
 
Messages: 289
Inscription: 02 Avr 2006, 10:14
Localisation: Loiret

Publicité

Messagepar quinquadeur » 05 Avr 2006, 20:30

[quote="guiguiairline"]salut
si qqun a deja fait une modif ou a une idee merci de la faire partager

Le plus simple et efficace pour répondre à ton souhait de doubler la puissance en phares, à mon avis, et je vais peut-être le faire en attendant de trouver chez pas cher deux phares chromés de moto,
c'est :
Ajouter 2 phares longue portée (50W/H1) à 20,00€ la paire, des trucs sans marques mais largement efficaces pour éclairer à + de 200 m.
Et les brancher à la place des feux de route. Comme cela tu n'as aucune modif. électrique à faire, juste débrancher un fil dans chaque phare d'origine et le rallonger vers ton nouveau phare. La différence de puissance (2x50w)-(2x35w) soit 30 W ne fera que 2 ampères de plus, ce qui est négligeable. Par contre tu auras 100 w halogènes devant toi, au lieu de 70 w chinois.
Et voila, si besoin d'un petit conseil de plus, n'hésites pas.
Le quad : Un + pour ceux qui aiment la nature.

Poupouge
Avatar de l’utilisateur
quinquadeur
Mégaquadeur
Mégaquadeur
 
Années en tant que membreAnnées en tant que membreAnnées en tant que membreAnnées en tant que membreAnnées en tant que membreAnnées en tant que membreAnnées en tant que membreAnnées en tant que membreAnnées en tant que membreAnnées en tant que membreAnnées en tant que membreAnnées en tant que membreAnnées en tant que membreAnnées en tant que membreAnnées en tant que membreAnnées en tant que membreAnnées en tant que membreAnnées en tant que membreAnnées en tant que membreAnnées en tant que membre
 
Messages: 289
Inscription: 02 Avr 2006, 10:14
Localisation: Loiret

Publicité

Messagepar guiguiairline » 05 Avr 2006, 20:33

ok

donc y aucun moyen de changer les ampoules et donc encore moin pour mettre du xenon ???
Avatar de l’utilisateur
guiguiairline
Superquadeur
Superquadeur
 
Années en tant que membreAnnées en tant que membreAnnées en tant que membreAnnées en tant que membreAnnées en tant que membreAnnées en tant que membreAnnées en tant que membreAnnées en tant que membreAnnées en tant que membreAnnées en tant que membreAnnées en tant que membreAnnées en tant que membreAnnées en tant que membreAnnées en tant que membreAnnées en tant que membreAnnées en tant que membreAnnées en tant que membreAnnées en tant que membreAnnées en tant que membreAnnées en tant que membre
 
Messages: 67
Inscription: 10 Nov 2005, 22:15
Localisation: ROUEN 76

Publicité

Messagepar guiguiairline » 05 Avr 2006, 20:39

salut

desolé j avais pas vue ta deuxieme reponse

donc d apres toi la meilleur technique est de degager les phare et de mettre des longue porté

si tu fait la modif tient moi au courent de ce que tu fais

sinon pourquoi tu dit que tu veux mettre des phare de moto (quelle est la diference)

et aurai tu un lien sur le net ou je puis je acheter des longue porté voir comment ca ce presente

merci bcp
+++
Avatar de l’utilisateur
guiguiairline
Superquadeur
Superquadeur
 
Années en tant que membreAnnées en tant que membreAnnées en tant que membreAnnées en tant que membreAnnées en tant que membreAnnées en tant que membreAnnées en tant que membreAnnées en tant que membreAnnées en tant que membreAnnées en tant que membreAnnées en tant que membreAnnées en tant que membreAnnées en tant que membreAnnées en tant que membreAnnées en tant que membreAnnées en tant que membreAnnées en tant que membreAnnées en tant que membreAnnées en tant que membreAnnées en tant que membre
 
Messages: 67
Inscription: 10 Nov 2005, 22:15
Localisation: ROUEN 76

Publicité

standard

Messagepar geminibiker » 05 Avr 2006, 20:40

il faut connaitre le standard de tes ampoules!
Avatar de l’utilisateur
geminibiker
Mégaquadeur
Mégaquadeur
 
Années en tant que membreAnnées en tant que membreAnnées en tant que membreAnnées en tant que membreAnnées en tant que membreAnnées en tant que membreAnnées en tant que membreAnnées en tant que membreAnnées en tant que membreAnnées en tant que membreAnnées en tant que membreAnnées en tant que membreAnnées en tant que membreAnnées en tant que membreAnnées en tant que membreAnnées en tant que membreAnnées en tant que membreAnnées en tant que membreAnnées en tant que membreAnnées en tant que membre
 
Messages: 251
Inscription: 27 Jan 2006, 19:36
Localisation: roussillon 38

Publicité

Messagepar quinquadeur » 05 Avr 2006, 20:47

Salut Guiguiairline,

Attention, il ne faut pas démonter tes phares d'origine.
En feux de coisement ils seront toujours indispensables.
Ce que je propose c'est d'ajouter deux longues portées.
Lorsque tu seras en feux de croisement ce sont les phares d'origine qui marchent, tandis que en feux de route se sont les longues portées.

Pour répondre à ta question pourquoi des phares de moto ?
Et bien tout simplement parce qu'une moto ça peut rouler à 200 km/h et il faut voir clair.
Le quad : Un + pour ceux qui aiment la nature.

Poupouge
Avatar de l’utilisateur
quinquadeur
Mégaquadeur
Mégaquadeur
 
Années en tant que membreAnnées en tant que membreAnnées en tant que membreAnnées en tant que membreAnnées en tant que membreAnnées en tant que membreAnnées en tant que membreAnnées en tant que membreAnnées en tant que membreAnnées en tant que membreAnnées en tant que membreAnnées en tant que membreAnnées en tant que membreAnnées en tant que membreAnnées en tant que membreAnnées en tant que membreAnnées en tant que membreAnnées en tant que membreAnnées en tant que membreAnnées en tant que membre
 
Messages: 289
Inscription: 02 Avr 2006, 10:14
Localisation: Loiret

Publicité

ampoule

Messagepar geminibiker » 05 Avr 2006, 20:49

otes moi d'un doute ,je viens de faire une recherche le BA 15 c'est des ampoule a ergos???
Avatar de l’utilisateur
geminibiker
Mégaquadeur
Mégaquadeur
 
Années en tant que membreAnnées en tant que membreAnnées en tant que membreAnnées en tant que membreAnnées en tant que membreAnnées en tant que membreAnnées en tant que membreAnnées en tant que membreAnnées en tant que membreAnnées en tant que membreAnnées en tant que membreAnnées en tant que membreAnnées en tant que membreAnnées en tant que membreAnnées en tant que membreAnnées en tant que membreAnnées en tant que membreAnnées en tant que membreAnnées en tant que membreAnnées en tant que membre
 
Messages: 251
Inscription: 27 Jan 2006, 19:36
Localisation: roussillon 38

Publicité

PrécédenteSuivante


  • Publicité

Retourner vers Forum Quad HYTRACK, LINHAI

Qui est en ligne

Utilisateurs parcourant ce forum: Aucun utilisateur enregistré et 28 invités

  • Publicité

Google+